


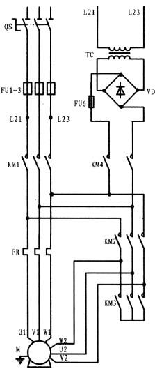
PLC没有断电延时型定时器,只有通电延时型定时器。本梯形图的工作原理:当外接启动按钮SB2按下,驱动第一梯级X000的常开接点闭合,通过串接其后的X001、T1、T0、Y002的常闭接点,接通输出继电器,由于Y000线圈的闭合,促使第一梯级第一支路中的并联常开触点闭合形成Y000线圈自保,至使Y000驱动的接触器KM3闭合将电动机绕组接成星形。在这同时,第二梯级中的左母线一侧的常开触点Y000闭合,通过串接其后的X001、Y003的常闭接点接通了输出继电器Y001和另一支路经Y002常闭接点相串的定时器线圈T0(K值为40)。由于Y001线圈的闭合使与本支路相并的母线一侧Y001闭合形成了Y001线圈自保。由于Y001线圈的闭合,接于Y001后的外部接触器KM1闭合,电动机处于星接启动状态。在Y001闭合的同时定时器T0也已开始计时,4S后定时器T0常闭接点,在第一梯级中切断了输出继电器Y000线圈,解除了星接。而在这同时,第三梯级中左母线一侧的T0 常开接点闭合,通过串接其后的X001、Y000的常闭接点,接通了输出继电器Y002。由于Y002的接通,并接于左母线一侧的Y002闭合,使Y002线圈形成自保。Y002线圈后所接的接触器KM2接通,完成了星角转换,使电动机进入了角接状态。第一梯级中与第三梯级中所串接的Y002和Y001常闭接点实质是星与角的互锁。停止按外接停止按钮SB1,从梯形图中可以看出由SB1驱动的第一梯级、第二梯级和第三梯级均串接了X001的常闭触点,其目的是让电动机在任一运行状态,均能可靠停止。而在第四梯级X001接的是常开触点,其一旦闭合,通过串接其后的定时器常闭接点,接通了输出继电器Y003线圈和定时器T1线圈,由于Y003线圈的闭合,其并接于第一梯级第二支路中的Y003常开接点接通了Y000线圈,驱动KM3闭合,使电动机的处于星接状态,以提供直流通道。在线圈Y003闭合后,驱动了外接接触器KM4在电动机停止交流供电的情况下向电动机提供直流电进行能耗制动。定时器线圈T1是与线圈Y003同时获电,并开始计时,计时时间一到,串接于第一梯级与第四梯级的常闭接点断开,使电动机完成了停车与制动的过程。外部接触器接线时,应考虑接触器间的互相联锁以防短路。另本梯形图没设置热保护。


返回顶部
刷新页面
下到页底